焦化厂推焦车除尘器技术改造
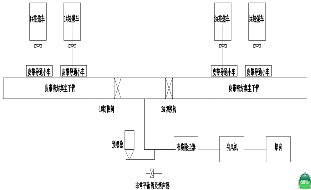
焦化厂除尘器工艺流程
焦化厂除尘方案涉及焦炉炉体、推焦机、装煤机、移动式皮带小车等部分的工作,除尘工艺流程如下图所示:焦炉炉口→吸尘罩→除尘管网→移动式皮带小车→除尘地面站→除尘风机→烟囱→大气。在焦炉机侧炉柱上方安装炉顶部遮烟罩,推焦、装煤作业前,推焦机上方吸尘罩活动部分在油缸的驱动下提升,与焦炉顶部遮烟罩紧密贴合,两侧防风罩在油缸驱动下转动的角度,实现两侧与炉体密封。地面除尘站风机由变频器控制,从低速切换到高速运行,然后开始开闭炉门、推焦、装煤等。
推焦、装煤及开闭炉门过程中产生的大量烟尘,由设置在装煤车或推焦车上的吸尘罩收集,经机侧固定支架上的移动式皮带小车导入集尘总管,先经过阻火器预除尘后再到袋式除尘器,除尘器净化后的废气经烟囱排入大气。同时设置了预喷涂装置,每 2~5 次装煤循环对布袋进行 1 次预喷涂。袋式除尘器中粉尘由卸灰阀、刮板输送机输送到加湿机,经加湿机加湿后用汽车外运,实现资源的综合利用。

焦化厂地面站除尘器以感应无线技术为核心,通过具有高抗干扰性的感应无线差分式接收天线装置和感应无线串行地址检测系统,构成高准确性的数据通信和控制平台,来实现中控室计算机与移动机车间无接触数据交换,达到在炼焦恶劣环境(高温、腐蚀性气体、电磁波干扰、粉尘、噪声等)下由中控室计算机控制实现推焦车的地址检测、炉号对位(其误差为±5mm)、联锁控制、自动走行以及自动化作业,优化生产管理并全程自动监控。系统由中控室系统、扁平电缆、车载系统3大部分构成。
焦炉除尘器工作原理:
装煤时炉顶放散孔产生大量的粉性烟尘进入导烟燃烧车,1000摄氏度状况下燃烧去除苯并芘等粘性物质,燃烧后,残余烟尘进入地面站除尘站处理,烟气起首进入粘性烟尘吸附装置,进一步去除粘性残存物质,进入预处理器结合预喷涂使烟尘比重增加,使之沉降,保护布袋,经袋式除尘器处理干净,达标后排入大气。






